说明:TSG T7002~T7006中涉及特种设备作业人员证的,参照本修改单二、附件A修改第1项中删除1.2(3)和第...[详情]
2019-08-25阅读量:7948
奥的斯SKYRISE高速电梯的调试要点,与电梯现场操作同行分享。 一、奥的斯高速SKYRISE电梯与SKYII电梯的...[详情]
2019-08-18阅读量:6084
此操作方法适用于 TCM 电梯系列 MC1/MC2/MC3,本文依据本人现场操作的步骤记录所描述,或许给从事电梯的...[详情]
2019-08-18阅读量:11474
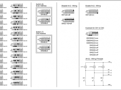
奥的斯电梯RS18地址板是一种多形式外围输入输出地址位(BIT)设置的地址板,输出外围的接线有三种选择,...[详情]
2019-04-11阅读量:6293
曳引驱动电梯(以下简称电梯)是指提升绳靠主机的驱动轮绳槽的摩擦力驱动的电梯,对于我们乘坐的电梯,...[详情]
2019-03-04阅读量:1213
电梯导轨安装质量决定了电梯运行舒适感,因此仔细认真的安装好电梯导轨是整个电梯项目安装中最最重要的...[详情]
2019-03-03阅读量:2492
电梯平衡系数的调整与测量是电梯基本配置的重要指标参数,平衡系数的精确调整是电梯正常运行载荷运行效...[详情]
2019-03-03阅读量:4848
514 Enc Vane故障含义编码器脉冲计数信息与楼层感应【磁铁条或挡光板】位置信息不符。 514 Enc Vane,此...[详情]
2019-02-28阅读量:7152
在80年代初期,我国的电梯基本是采用全部的继电器控制,绝缘电阻的测量可直接连接测量,科学技术的迅猛...[详情]
2019-02-28阅读量:3360
在自动化设备中,设备的电气控制的安全回路多是由若干个开关串联形成的,这些开关分布在设备的各种有安...[详情]
2019-02-26阅读量:2634
曳引驱动电梯(以下简称电梯)是指提升绳靠主机的驱动轮绳槽的摩擦力驱动的电梯,对于我们乘坐的电梯,...[详情]
2019-02-20阅读量:4073
514 Enc Vane故障含义编码器脉冲计数信息与楼层感应【磁铁条或挡光板】位置信息不符。 514 Enc Vane,此...[详情]
2019-02-15阅读量:4596
TCD50故障代码含义:是指在交-直-交变频系统中直母线上的直流互感器检测出过电流,所以我们对故障点的分...[详情]
2019-02-14阅读量:1652
由层门(厅门)、轿门、门机、门锁等组成,所有的层门和轿门关闭后,电梯才能运行。 一、层门 层门安装...[详情]
2019-02-14阅读量:2360
新电梯中国网讯[详情]
2019-02-13阅读量:1427
新电梯中国网讯[详情]
2019-02-13阅读量:1941
前几期陆续向大家推送了通力无机房电梯识图的内容,大家反响强烈!纷纷信息反馈受益匪浅!本期没有继续...[详情]
2019-02-13阅读量:2126
点击下载完整版: 电梯维护保养规则课件[详情]
2018-10-23阅读量:1038
永大日立电梯故障代码说明[详情]
2017-11-22阅读量:2045
奥的斯电梯主板按键和灯的说明[详情]
2017-11-22阅读量:3736
各种电梯安全回路短接[详情]
2017-11-22阅读量:3271
GEN2的SPBC指示灯说明[详情]
2017-11-22阅读量:1068
上海凡洲建筑工程(公司简介)(2017版)[详情]
2017-11-22阅读量:1516
ES变频器搭配不同编码器的部分参数[详情]
2017-11-22阅读量:856
原装进口意大利家用别墅电梯[详情]
2016-12-20阅读量:902
电梯应急装置的作用就是在电梯停电时,通过后备电源自动启动电梯工作并把乘客送到平层的过程,目前市面...[详情]
2016-12-16阅读量:917
可与ABB、西门子等变频器配套使用,应用场合:提升机械、港口、矿井绞车、离心设备[详情]
2016-12-01阅读量:1118
选择江苏观光电梯厂家从多方面思量,不少酒店住宅的用户不知道该怎样选择,但为什么在众多参与投标的公...[详情]
2016-11-29阅读量:1475
无论在室外封闭,还是室内,观光电梯都能成为众人瞩目的焦点,乘行其中,可以轻松饱览建筑艺术风格与四...[详情]
2016-11-25阅读量:1282
自从观光电梯出现以后,人们的生活虽然并没有出现本质上面的改变,但是从地底到高楼层的生活区间里面,...[详情]
2016-11-23阅读量:1053
配ABB变频器矿井提升机专用制动单元,深圳制动单元厂家,矿井提升机专用制动单元,离心机专用制动单元[详情]
2016-11-23阅读量:1423
PMF660AM火灾监控器[详情]
2016-10-25阅读量:1558
导语: 高层住宅的公摊面积是最大的,因此,如何安置楼梯间和电梯的位置,对增加得房率、提高公共空间的...[详情]
2015-05-14阅读量:3701
核心提示:电梯维修保养基本要求是什么? 【学员问题】电梯维修保养基本要求是什么? 【解答】 1.电梯的...[详情]
2014-07-24阅读量:1246
新电梯中国网讯[详情]
2014-07-14阅读量:1133
新电梯中国网讯[详情]
2014-07-14阅读量:853
新电梯中国网讯[详情]
2014-07-14阅读量:943
新电梯中国网讯[详情]
2014-07-14阅读量:1716
新电梯中国网讯[详情]
2014-07-14阅读量:1424
新电梯中国网讯[详情]
2014-07-03阅读量:1195
新电梯中国网讯[详情]
2014-07-03阅读量:1627
新电梯中国网讯[详情]
2014-07-03阅读量:1054
新电梯中国网讯[详情]
2014-07-03阅读量:784
新电梯中国网讯[详情]
2014-07-03阅读量:1040
新电梯中国网讯[详情]
2014-07-03阅读量:1083
新电梯中国网讯[详情]
2014-07-03阅读量:1094
新电梯中国网讯[详情]
2014-07-03阅读量:1426
新电梯中国网讯[详情]
2014-07-03阅读量:1491
新电梯中国网讯[详情]
2014-07-03阅读量:1151
新电梯中国网讯[详情]
2014-07-03阅读量:1142
新电梯中国网讯[详情]
2014-07-03阅读量:1801
新电梯中国网讯[详情]
2014-07-01阅读量:1664
新电梯中国网讯[详情]
2014-07-01阅读量:1205
新电梯中国网讯[详情]
2014-07-01阅读量:1298
新电梯中国网讯[详情]
2014-07-01阅读量:1755
新电梯中国网讯[详情]
2014-07-01阅读量:1649
新电梯中国网讯[详情]
2014-07-01阅读量:1000
新电梯中国网讯[详情]
2014-07-01阅读量:1209
新电梯中国网讯[详情]
2014-07-01阅读量:1277
新电梯中国网讯[详情]
2014-07-01阅读量:1575
新电梯中国网讯[详情]
2014-07-01阅读量:1339
新电梯中国网讯[详情]
2014-07-01阅读量:983
新电梯中国网讯[详情]
2014-07-01阅读量:1650
新电梯中国网讯[详情]
2014-07-01阅读量:1257
新电梯中国网讯[详情]
2014-07-01阅读量:942
新电梯中国网讯[详情]
2014-07-01阅读量:1088
新电梯中国网讯[详情]
2014-07-01阅读量:1590
新电梯中国网讯[详情]
2014-07-01阅读量:1202
新电梯中国网讯[详情]
2014-07-01阅读量:1435
新电梯中国网讯[详情]
2014-07-01阅读量:1691
新电梯中国网讯[详情]
2014-07-01阅读量:1507
新电梯中国网讯[详情]
2014-07-01阅读量:1096
新电梯中国网讯[详情]
2014-07-01阅读量:872
新电梯中国网讯[详情]
2014-07-01阅读量:1115
新电梯中国网讯[详情]
2014-07-01阅读量:1576
新电梯中国网讯[详情]
2014-07-01阅读量:869
新电梯中国网讯[详情]
2014-07-01阅读量:810
新电梯中国网讯[详情]
2014-07-01阅读量:1189
新电梯中国网讯[详情]
2014-07-01阅读量:2276
新电梯中国网讯[详情]
2014-07-01阅读量:962
新电梯中国网讯[详情]
2014-07-01阅读量:1551
新电梯中国网讯[详情]
2014-07-01阅读量:1036
新电梯中国网讯[详情]
2014-07-01阅读量:1375
新电梯中国网讯[详情]
2014-07-01阅读量:1541
新电梯中国网讯[详情]
2014-07-01阅读量:1953
新电梯中国网讯[详情]
2014-07-01阅读量:806
新电梯中国网讯[详情]
2014-07-01阅读量:1128
新电梯中国网讯[详情]
2014-07-01阅读量:1132
新电梯中国网讯[详情]
2014-07-01阅读量:1712
新电梯中国网讯[详情]
2014-07-01阅读量:1082
新电梯中国网讯[详情]
2014-07-01阅读量:766
新电梯中国网讯[详情]
2014-07-01阅读量:1220
新电梯中国网讯[详情]
2014-07-01阅读量:1565
新电梯中国网讯[详情]
2014-07-01阅读量:980
新电梯中国网讯[详情]
2014-07-01阅读量:840


(c)新电梯网 All Rights Reserved 服务热线:0316-2033542 ICP备案号:冀ICP备14009617号-2